高溫高壓安全閥(電站用)
產品型號:YFA48SH
發布時間:2008-5-7
高溫高壓安全閥適用于工作溫度“C型”≤425℃;“I型”≤500℃;“V型”≤500℃;的蒸汽等介質設備或管路上,作為超壓保護裝置。
下一個產品:空壓機安全閥
上一個產品:彈簧微啟封閉式安全閥
相關產品:
不銹鋼高壓安全閥
TFA48SH-64高溫高壓安全閥
帶散熱器彈簧全啟式安全閥A40Y
GA42Y-100單杠桿安全閥
內裝式安全閥TANA42F
A28H帶手柄彈簧全啟式安全閥
A46F(Y)先導式安全閥
A44Y帶扳手彈簧全啟式安全閥
A41H彈簧微啟封閉式高壓安全閥
A21H不銹鋼彈簧微啟式安全閥
彈簧微啟式螺紋安全閥
保溫夾套安全閥
脈沖式安全閥
帶扳手彈簧全啟式蒸汽安全閥
彈簧微啟式氧氣安全閥
液壓式安全閥
微啟彈簧式安全閥
真空負壓安全閥
先導式安全閥
單杠桿安全閥
雙杠桿安全閥
主安全閥
帶散熱器彈簧全啟式安全閥
高溫高壓安全閥(電站用)
全啟式超高壓安全閥
安全溢流閥
彈簧微啟式高壓安全閥(焊接式)
彈簧全啟式安全閥
帶手柄彈簧全啟式安全閥
彈簧微啟封閉式安全閥
彈簧微啟式外螺紋安全閥
波紋管平衡式安全閥
雙聯彈簧式安全閥
平行式安全回流閥
液化石油氣安全閥
彈簧全啟封閉式安全閥
帶扳手彈簧微啟式安全閥
彈簧全啟封閉式高壓安全閥
彈簧微啟封閉式高壓安全閥
空壓機安全閥
高溫高壓安全閥產品詳細資料:
高溫高壓安全閥適用于工作溫度"C型"≤425℃;"I型"≤500℃;"V型"≤500℃;的蒸汽等介質設備或管路上,作為超壓保護裝置。 連接法蘭標準按JB/T……94系列1、系列2。
高溫高壓安全閥主要零部件材料:
| NO. | 零件名稱 | C型材料 | I型材料 | V型材料 |
| 1 | 閥體 | WCB | ZG1Cr5Mo | ZG15Cr1Mo1V |
| 2 | 閥座 | 2Cr13 | 1Cr18Ni9Ti | 12Cr1MoVA |
| 3 | 調節圈 | 2Cr13 | 1Cr18Ni9Ti | 1Cr18Ni9Ti |
| 4 | 閥瓣 | 2Cr13 | 17-4PH | 17-7PH |
| 5 | 導向套 | 2Cr13 | 1Cr18Ni9Ti | 1Cr18Ni9Ti |
| 6 | 散熱器 | ZG230-450 | ZG230-450 | ZG230-450 |
| 7 | 閥蓋 | ZG230-450 | ZG230-450 | ZG230-450 |
| 8 | 彈簧 | 50CrVA | 50CrVA | 50CrVA |
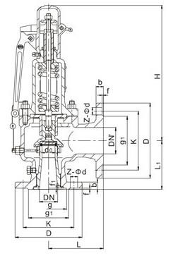
高溫高壓安全閥外形尺寸和連接尺寸:

| 型號 |
公稱 通徑 |
do | D | K | g | g1 | b | f | f1 | Z-ød | DN' | D1 | K1 | g3 | g2 | b1 | f' | f1' | z1-ød1 | L | L1 | ≈H |
|
YFA48Y-16C YFA48Y-16I YFA48Y-16V |
40 | 25 | 150 | 110 | 85 | 18 | 3 | 4-18 | 50 | 165 | 125 | 100 | 20 | 3 | 4-18 | 120 | 115 | 540 | ||||
| 50 | 32 | 165 | 125 | 100 | 20 | 3 | 4-18 | 65 | 185 | 145 | 120 | 20 | 3 | 4-18 | 135 | 120 | 618 | |||||
| 65 | 40 | 185 | 145 | 120 | 20 | 3 | 4-18 | 80 | 200 | 160 | 135 | 20 | 3 | 8-18 | 160 | 140 | 710 | |||||
| 80 | 50 | 200 | 160 | 135 | 20 | 3 | 8-18 | 100 | 220 | 180 | 155 | 22 | 3 | 8-18 | 160 | 150 | 730 | |||||
| 100 | 65 | 220 | 180 | 155 | 20 | 3 | 8-18 | 150 | 285 | 240 | 210 | 24 | 3 | 8-23 | 225 | 175 | 892 | |||||
| 150 | 100 | 285 | 240 | 210 | 24 | 3 | 8-23 | 200 | 340 | 295 | 265 | 26 | 3 | 12-23 | 240 | 235 | 1135 | |||||
| 200 | 125 | 340 | 295 | 265 | 26 | 3 | 12-23 | 250 | 405 | 355 | 320 | 30 | 3 | 12-26 | 290 | 210 | 1135 | |||||
|
YFA48Y-40 YFA48Y-40I YFA48Y-40V |
25 | 16 | 115 | 85 | 58 | 65 | 16 | 2 | 4 | 4-14 | 32 | 140 | 100 | 78 | 18 | 2 | 4-18 | 110 | 95 | 429 | ||
| 32 | 20 | 140 | 100 | 66 | 78 | 18 | 2 | 4 | 4-18 | 40 | 150 | 110 | 85 | 18 | 3 | 4-18 | 115 | 100 | 421 | |||
| 40 | 25 | 150 | 110 | 76 | 85 | 18 | 3 | 4 | 4-18 | 50 | 165 | 125 | 100 | 20 | 3 | 4-18 | 120 | 115 | 540 | |||
| 50 | 32 | 165 | 125 | 88 | 100 | 20 | 3 | 4 | 4-18 | 65 | 185 | 145 | 120 | 20 | 3 | 4-18 | 135 | 120 | 618 | |||
| 65 | 40 | 185 | 145 | 110 | 120 | 22 | 3 | 4 | 8-18 | 80 | 200 | 160 | 135 | 20 | 3 | 8-18 | 160 | 140 | 710 | |||
| 80 | 50 | 200 | 160 | 121 | 135 | 22 | 3 | 4 | 8-18 | 100 | 220 | 180 | 155 | 22 | 3 | 8-18 | 160 | 150 | 730 | |||
| 100 | 65 | 235 | 190 | 150 | 160 | 24 | 3 | 4.5 | 8-23 | 150 | 285 | 240 | 210 | 24 | 3 | 8-23 | 225 | 175 | 892 | |||
| 150 | 100 | 300 | 250 | 204 | 218 | 30 | 3 | 4.5 | 8-26 | 200 | 340 | 295 | 265 | 26 | 3 | 12-23 | 240 | 235 | 1135 | |||
| 200 | 125 | 375 | 320 | 260 | 282 | 38 | 3 | 4.5 | 12-30 | 250 | 405 | 355 | 320 | 30 | 3 | 12-26 | 290 | 310 | 1135 | |||
|
YFA48Y-64 YFA48SB-64 YFA48Y-64I YFA48SB-64I YFA48Y-64V YFA48SB-64V |
25 | 16 | 140 | 100 | 58 | 78 | 22 | 2 | 4 | 4-18 | 32 | 140 | 100 | 66 | 78 | 18 | 2 | 4 | 4-18 | 110 | 100 | 429 |
| 32 | 20 | 155 | 110 | 66 | 82 | 24 | 2 | 4 | 4-23 | 40 | 150 | 110 | 76 | 85 | 18 | 3 | 4 | 4-18 | 130 | 110 | 421 | |
| 40 | 25 | 170 | 125 | 76 | 95 | 24 | 3 | 4 | 4-23 | 50 | 165 | 125 | 88 | 100 | 20 | 3 | 4 | 4-18 | 135 | 120 | 540 | |
| 50 | 32 | 180 | 135 | 88 | 105 | 26 | 3 | 4 | 4-23 | 65 | 185 | 145 | 110 | 120 | 22 | 3 | 4 | 8-18 | 160 | 130 | 618 | |
| 50 | 32 | 180 | 135 | 88 | 105 | 26 | 3 | 4 | 4-23 | 80 | 200 | 160 | 121 | 135 | 22 | 3 | 4 | 8-18 | 160 | 145 | 710 | |
| 65 | 40 | 205 | 160 | 110 | 130 | 28 | 3 | 4 | 8-23 | 80 | 200 | 160 | 121 | 135 | 22 | 3 | 4 | 8-18 | 175 | 160 | 710 | |
| 80 | 50 | 215 | 170 | 121 | 140 | 30 | 3 | 4 | 8-23 | 100 | 235 | 190 | 150 | 160 | 24 | 3 | 4.5 | 8-23 | 175 | 160 | 730 | |
| 100 | 65 | 250 | 200 | 150 | 168 | 32 | 3 | 4.5 | 8-26 | 125 | 270 | 220 | 176 | 188 | 28 | 3 | 4.5 | 8-25 | 220 | 200 | 800 | |
| 100 | 65 | 250 | 200 | 150 | 168 | 32 | 3 | 4.5 | 8-26 | 150 | 300 | 250 | 204 | 218 | 30 | 3 | 4.5 | 8-26 | 220 | 200 | 892 | |
| 150 | 100 | 345 | 280 | 204 | 240 | 38 | 3 | 4.5 | 8-34 | 200 | 375 | 320 | 260 | 282 | 38 | 3 | 4.5 | 12-30 | 280 | 280 | 1135 | |
| 200 | 125 | 405 | 345 | 260 | 300 | 44 | 3 | 4.5 | 12-36 | 250 | 450 | 385 | 313 | 345 | 42 | 3 | 4.5 | 12-34 | 300 | 295 | 1135 | |
|
YFA48Y-100 YFA48SB-100 YFA48Y-100I YFA48SH-100I YFA48Y-100V YFA48SB-100V |
25 | 16 | 140 | 100 | 58 | 78 | 24 | 2 | 4 | 4-18 | 32 | 140 | 100 | 66 | 78 | 18 | 2 | 4 | 4-18 | 110 | 100 | 429 |
| 32 | 20 | 155 | 110 | 66 | 82 | 24 | 2 | 4 | 4-23 | 40 | 150 | 110 | 76 | 85 | 18 | 3 | 4 | 4-18 | 130 | 110 | 421 | |
| 40 | 25 | 170 | 125 | 76 | 95 | 26 | 3 | 4 | 4-23 | 50 | 165 | 125 | 88 | 100 | 20 | 3 | 4 | 4-18 | 135 | 120 | 540 | |
| 50 | 32 | 195 | 145 | 88 | 112 | 28 | 3 | 4 | 4-26 | 65 | 185 | 145 | 110 | 120 | 22 | 3 | 4 | 8-18 | 160 | 130 | 618 | |
| 50 | 32 | 195 | 145 | 88 | 112 | 28 | 3 | 4 | 4-26 | 80 | 200 | 160 | 121 | 135 | 22 | 3 | 4 | 8-18 | 160 | 145 | 710 | |
| 65 | 32 | 220 | 170 | 110 | 138 | 32 | 3 | 4 | 8-26 | 80 | 200 | 160 | 121 | 135 | 22 | 3 | 4 | 8-18 | 175 | 160 | 710 | |
| 80 | 40 | 230 | 180 | 121 | 148 | 34 | 3 | 4 | 8-26 | 100 | 235 | 190 | 150 | 160 | 24 | 3 | 4.5 | 8-23 | 175 | 160 | 730 | |
| 100 | 50 | 265 | 210 | 150 | 172 | 38 | 3 | 4.5 | 8-30 | 125 | 270 | 220 | 176 | 188 | 28 | 3 | 4.5 | 8-25 | 220 | 200 | 800 | |
| 100 | 50 | 265 | 210 | 150 | 172 | 38 | 3 | 4.5 | 8-30 | 150 | 300 | 250 | 204 | 218 | 30 | 3 | 4.5 | 8-26 | 220 | 200 | 892 | |
| 150 | 80 | 355 | 290 | 204 | 250 | 46 | 3 | 4.5 | 12-34 | 200 | 375 | 320 | 260 | 282 | 38 | 3 | 4.5 | 12-30 | 280 | 280 | 1135 | |
| 200 | 125 | 430 | 360 | 260 | 312 | 54 | 3 | 4.5 | 12-36 | 250 | 450 | 385 | 313 | 345 | 42 | 3 | 4.5 | 12-34 | 300 | 295 | 1135 | |
| YFA48SH-40 | 50 | 32 | 160 | 125 | 88 | 105 | 38 | 3 | 4 | 4-18 | 80 | 195 | 160 | / | 135 | 20 | 3 | / | 8-18 | 124 | 137 | 525 |
| YA48TH-100 | 50 | 32 | 195 | 145 | 88 | 112 | 50 | 3 | 4 | 4-26 | 80 | 200 | 160 | 121 | 135 | 22 | 3 | 4.5 | 8-18 | 160 | 145 | 580 |
| YFA48SB-160 | 80 | 40 | 260 | 205 | 121 | 168 | 65 | 15 | 4 | 8-30 | 150 | 300 | 250 | 204 | 218 | 30 | 3 | 4.5 | 8-25 | 215 | 210 | 1175 |
相關產品